Коэффициент крутящего момента - Энциклопедия по...
Ограничители крутящего момента, контроль мощнос...
Крутильный компенсатор
11.8. Кручение. Крутящий момент. Эпюры крутящих...
Компенсационные стабилизаторы напряжения - YouTube
Компенсаторы постоянного тока
Что такое крутящий момент двигателя — коротко о...
Рис. 3. Дополнительный гидродинамический компен...
Исследование компенсационного стабилизатора нап...
Программу Расчета Крутящего Момента - recruitme...
Стартовый компенсатор
Основы: расчет крутящего момента привода - теор...
Датчики крутящего момента - презентация онлайн
Компенсатор стартового крутящего момента купить...
Пуск и останов энергетических гту.
Мощность и крутящий момент на валу гидромашины ...
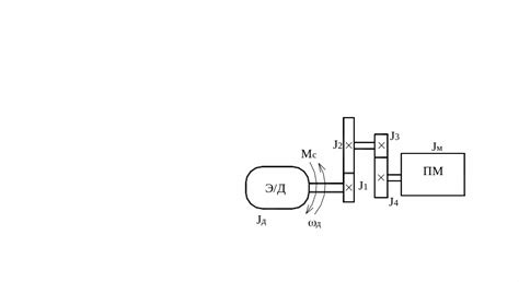
Приведение моментов инерции и масс к валу элект...
2.2. Уравнение движения ротора генератора
Экваториальный момент прецессии в глазах соврем...
Способы возбуждения дпт.
Компенсационный стабилизатор - презентация онлайн
Компенсационные стабилизаторы - Прикладная элек...
Восстанавливающие моменты - презентация онлайн
Закон одржања момента импулса
9 .. Приведение сил, моментов сопротивления, мо...
Максимальный момент
Статический компенсатор реактивной мощности.
Компенсирующие устройства
1.1.2. Момент трения и средние радиусы трения м...
Продажа стартовых компенсаторов с доставкой по ...
Измерение крутящих моментов