Акустические колонки sven SPS 611 | Festima.Ru ...
Колонки Свен Sps 611s – Telegraph
SVEN SPS-611 OPERATION MANUAL Pdf Download | Ma...
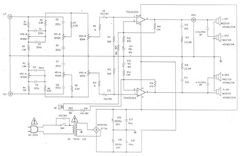
Ремонт Колонок Sven Sps-611S - Начинающим - Фор...
Колонки 2.0 SVEN SPS-611S черная кожа уценка U0...
Шум из колонок SVEN SPS-611 - Акустические сист...
Провода для колонок sven sps 611
Колонки 2.0 sven SPS-611 | Festima.Ru - Монитор...
Sven sps 611 36 w — купить в Красноярске. Состо...
Sven SPS-611 инструкция
Купить Колонки Sven SPS-611 Б/У за 0 руб. — сос...
Колонки sven SPS-611 | Festima.Ru - Мониторинг ...
Колонки sven sps 611s | Сайт отзывов покупателей
Проблема С Колонками Sven Sps-611S - Песочница ...
Sven SPS-611 – Banknote
SVEN SPS-610 OPERATION MANUAL Pdf Download | Ma...
Компьютерная акустика SVEN SPS-611 (Б9228А) — к...
SVEN SPS-611S Колонки с регулировками громкости...
Колонки для компьютера sven sps 611s (пассивная...
Колонки 2.0 Sven Sps 611s – Telegraph
Акустическая система Sven SPS-611S Black купить...
Акустическая система 2.0 SVEN SPS-611 — купить ...
Акустическая система Sven SPS-611S Wooden купит...
Sven SPS-611S, 36W RMS, Black (SPS-611S)