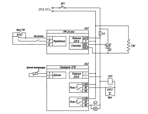
Схема управления мощностью ТЭНа на РМ-2н new с ...
Сравнение Рм-2м и Рм-2н - YouTube
#2 НОВОСТИ: Обогнали АМЕРИКУ. Рост онкологии. М...
Регулятор - стабилизатор мощности РМ-2н new PST...
방탄 RM - No.2 (with 박지윤) 커버 - YouTube
Пуск РН «Союз-2.1а» с ТГК «Прогресс МС-09» - Yo...
Регулятор мощности РМ-2н new - PST-pribor
️ р2 - YouTube
Вывоз РН Союз-У с ГКК "Прогресс М-02М" на старт...
Регулятор мощности рм-2н new + симистор купить ...
РМ-2Н | НАСТРОЙКА РЕГУЛЯТОРА МОЩНОСТИ В УНИВЕРС...
Настройка Рм-2м - YouTube
Росіянам вбачається ОТРК «Грім-2». Мілітарний д...
Локомотив-РПМ - Нижний Новгород 2-2 - YouTube
Нов 2 — Postimages
Как подключить Рм-2н - YouTube
НОВЫЙ СЕЗОН НОВЫЙ РМ🎄 - YouTube
r2nm-ts-08.jpg
Подключение регулятора мощности РМ-2н. Коротко ...
RM 'No.2 (with 박지윤)' Visualizer Chords - Cho...
Олександр Бузько on Twitter: "Румунський R2, ка...
Как настроить Рм 2н - YouTube
РДР 2 Нью-Остин - YouTube