Проверка и настройка реле сопротивления | ПЗ-5 ...
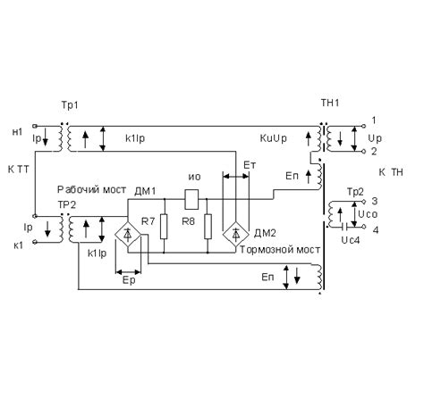
Схема реле сопротивления
Схемы управления контакторами | Вторичные схемы...
Реле контроля сопротивления изоляции РКСИ – 1001
8. Реле сопротивления. Общие понятия и принципы...
Реле сопротивления принцип работы
Реле сопротивления в комплекте КРС-1
ЭЛЕКТРОМЕХАНИЧЕСКИЕ РЕЛЕ СОПРОТИВЛЕНИЯ
Реле сопротивления: Реле сопротивления | ШДЭ280...
9. Направленное реле сопротивления с эллиптичес...
Методы измерение сопротивления изоляции электро...
ХАРАКТЕРИСТИКИ СРАБАТЫВАНИЯ ДИСТАНЦИОННЫХ РЕЛЕ ...
16. Реле сопротивления на сравнении фаз двух эл...
Моделирование реле сопротивления с круговой хар...
Реле сопротивления | ШДЭ2801, ШДЭ2802
10. Реле сопротивления на примере эпз-1636
RKI реле контроля изоляции приобрести
В) Схемы включения реле сопротивления — Студопедия
Реле - устройство применение, подключение, как ...
Реле сопротивления схема подключения
Реле, реагирующие на две величины. Лекция. Физи...
Схемы сравнения двух и более электрических вели...
Б) Принцип действия реле сопротивления — Студоп...
Как правильно на схемах обозначается реле сопро...
23. Характеристики реле сопротивления.
Принцип действия и устройство | ПЗ-5 (ПЭ2105)