Электросхемы IVECO EuroTrakker - Автозапчасти и...
Реле стартера ивеко дейли где находится 2003 го...
Втулки стартера — Iveco Daily (2G), 2,5 л, 1992...
Ивеко Еврокарго. Реставрация рычага переключени...
ЗАПУСК ИВЕКО ЕВРОКАРГО В -18 - YouTube
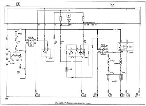
Схемы электрооборудования Iveco EuroStar
Ивеко дейли схема подключения стартера
Iveco Trackker Euro 4/5 - Electric/Electronic s...
Реле стартера ивеко дейли где находится - фото
Распиновка эбу ивеко евростар - 81 фото
AUTO.RIA – Продам Ивеко ЕвроКарго 2003 : 7150 $...
Фото Ивеко Еврокарго 140E25
Ивеко Еврокарго Снятия суппорта 2 - YouTube
Iveco EuroStar | KrutilVertel
Схемы электрооборудования Iveco EuroStar » Схем...
Ивеко Еврокарго Снятия суппорта 5 - YouTube
Реле Ивеко Еврокарго купить в Новосибирске | Авито
Руководство По Ивеко Евростар - sokolrescue
Новый стартер. — Iveco Daily (2G), 2,8 л, 1998 ...
Ивеко Еврокарго Снятия суппорта 1 - YouTube
[НЕТ В НАЛИЧИИ] Блок реле и предохранителей Иве...
Ремонт стартера Iveco Daily. Как найти запчасти...
Ивеко Стралис Электросхемы - stalkershot
Ивеко Еврокарго фото